最新锅炉资讯大全
关于空气能热泵的15个问答,快收藏好!
寒流来袭,煤炭紧张,热泵地暖机或缓解困局
供暖系统漫谈 | 如何给独立采暖系统排气?
煤改电的推进,燃煤采暖终将被清洁能源(空气能热泵采暖)所替代
打造美丽景点,江西靖安蓝孔雀乡村休闲生态园引进纽恩泰空气能热泵
高校热水选纽恩泰空气能热泵,安全稳定又节能
好大一颗
打造美丽景点,江西靖安蓝孔雀乡村休闲生态园引进纽恩泰空气能热泵
大型工厂热水用什么热源?这个工厂用纽恩泰空气能热泵,200吨热水节能供
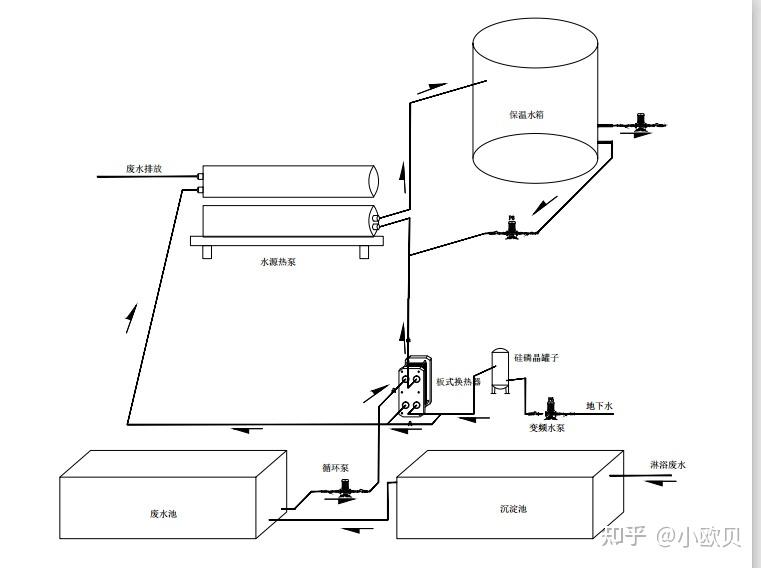
【余热回收】浴室热回收系统 4度电可加热1吨热水 超省
郑州高校空气能热水器安全稳定更节能
家用壁挂炉地暖系统到底要不要加混水系统?
一口锅
壁挂炉为什么要加耦合罐
壁挂炉采暖系统中的气体从哪来?量多吗?
煤改气作用明显 壁挂炉行业最受益
湖北一吨蒸汽发生器价格
4吨燃气锅炉,4吨锅炉,锅炉。常压热水锅炉
锅炉炉内脱硝设备厂家
燃气吸收式冷热水机的性能
【铁路文化·历史】蒸汽机车起源何处?
水管锅炉、锅壳锅炉适用范围,新标准将于2022年10月1日正式实施
入门必读!100道题带你了解燃气轮机
蒸汽-燃气联合循环实例:北京京桥电站的效率计算
历史长河里的『北方』蒸汽机车